园区综合布线系统的设计、施工与管理
综合布线系统是智能建筑及建筑群的重要基础设施,一般由6 个部分组成,分别为工作区、水平区子系统、管理间、垂直干线子系统、设备间及建筑群子系统,一例成功的综合布线系统,不单单设计非常重要,施工及后期的管理也相当重要。本文将介绍某园区综合布线系统实施全过程(设计、施工与管理)的一些经验教训,与大家分享。 1 综合布线系统设计 综合布线系统设计对综合布线的全过程起着关键性的作用,设计质量的好坏取决于三个因素,设计介入的时间、对用户需求的了解和产品的选型定位。 1.1 设计介入的时间 一般综合布线系统介入的时候,设计院或用户已经指定了设备间(布线机房)、弱电竖井及管理间(弱电间)的物理位置,即建筑的施工图设计已经完成。很多情况下这些物理位置设计的不合理直接影响综合布线系统的造价,所以设计介入的时间非常重要。该园区在进行建筑初步设计的时候就引入了整个园区弱电系统的设计单位,对综合布线系统进行了规划设计,帮助用户对设计院提出了设备间(布线机房)、管理间(弱电间)的位置和面积要求,并且该园区积极协调,将要求落实到建筑的施工图上。设计单位还与园区室外管网设计单位对新区室外综合布线系统路由进行了沟通设计,为下一步工作的展开奠定了坚实的基础。 1.2 用户需求的了解 用户需求是综合布线系统设计的基础,如果不能充分理解客户需求,布线系统设计就成了无源之水了。该园区用户在建设初期提出了如下的综合布线功能需求: ◆ 园区综合布线系统能满足业务计算机网络、Internet 网络、电话网络需要; ◆ 业务计算机网络的布线与Internet 网络、电话系统的布线完全分开,分开的内容包括设备间(布线机房)分开,管理间(弱电间)尽量分开(如不能分开,业务网布线机柜与其他机柜间隔大于1m),桥架(垂直和水平)、管路、面板之间的间隔大于20cm; ◆ 业务计算机网络的布线要求抗干扰; ◆ 主干的配置冗余备份,满足将来扩展的需要; ◆ 业务网目前满足千兆主干,百兆交换到桌面的网络传输要求,将来能升级到万兆主干,千兆交换到桌面的网络传输水平; ◆ 电话网络目前采用传统的程控交换机系统实现模拟电话、数字电话,将来可以升级至IP 电话系统; ◆ Internet 网络采用园区集中光纤接入,百兆交换到桌面的网络传输标准。 根据以上功能需求,设计单位对三者网络逐一进行了分析,对于园区业务计算机网络,目前综合布线市场上屏蔽6 类、7 类以及光纤到桌面的方案均能满足要求,考虑性价比等综合因素,建议水平区子系统采用屏蔽6 类双绞线,垂直干线子系统采用2 路6芯50/125μm(OM3)室内多模光纤,建筑群子系统采用2 路6 芯或12 芯9/125μm 室外单模光纤的布线方案。 当然,光凭以上用户需求,设计单位还不能完成一个完整的综合布线方案,还需跟用户进行进一步的沟通,沟通内容包括:用户业务网系统架构、程控交换机系统架构、Internet网系统架构以及准确的用户点位表,这些能帮助设计单位准确定位园区主配线架、分配线架的合理位置,根据线缆的数量和距离合理设计管理间(弱电间)的数量和每个管理间(弱电间)的容量。设计单位还需要跟建筑设计单位进行沟通,沟通的内容包括:整个弱电系统桥架的分类,水平线缆、垂直主干和建筑群主干的路由、管路的敷设方式(明敷、暗敷等),这些能帮助设计单位绘出预埋管线图,为施工的顺利进行打下基础。 1.3 产品的选型定位 根据以上用户需求以及与设计院的沟通,设计单位认为该园区将使用到比较全的产品系列,包括面板、模块、超5 类线缆、屏蔽6 类线缆、配线架、光缆、大对数电缆、跳线、防雷保安单元等,建议采用同一个品牌的布线产品。之所以使用同一品牌的布线产品是因为不同厂家生产的布线产品虽然在性能和质量上有些差异,比如有的厂家生产的网线质量比较好,有的厂家生产出来的网络模块比较好,但不是把那些“最好”的产品组合 起来进行布线就会达到最佳的效果,因为不同厂家的产品其内部材料的阻抗是不一样的,阻抗的细微差别都可能对高速网络的信号衰减产生很大的影响,从而影响整个网络系统的通信质量。所以最好采用同一个厂家生产的网络产品进行布线。 那如何选择一家比较好的产品?笔者认为看厂商提供的产品手册意义不大。厂商提供的产品手册所提及的产品性能都为实验室数据,现场参考价值不大。该园区用户在综合布线初步设计完成后对产品进行了招投标,在比较价格的同时搭建模拟环境对不同厂商的产品进行测试。模拟测试环境要求各厂商在相同的时间内将90m 超5 类线缆和屏蔽6 类线缆穿过1根有4 个直角弯的Φ20 的管路,然后由厂商布线工程师进行现场端接模块、配线架和面板,最终由用户使用FLUKE DTX1200 设备进行测试,结果可以考察两方面内容:第一、厂商实力及对工程的重视程度,第二、实际的产品性能。在测试过程中,一些厂商暴露出了问题,工程师端接质量比较低,导致测试不通过,用户对这些厂商在工程中如何指导施工队布线产生了怀疑;还有些厂商端接一切正常,但测试就是没有通过,用户怀疑产品的质量有问题。最终用户选择了美国3M 布线产品,原因是其布线工程师在比较短的时间内完成端接,测试数据相当不错,而且产品价格有优势。 综合布线设计单位经过提前介入、与用户对需求的深入沟通、参与用户的产品选型后对该园区进行了详细设计,其中业务网的设计为:园区中心总配线架位于A 分区,与C 分区、E分区的分区总配线架之间采用两路24 芯单模光缆进行连接,各分区总配线架到各区楼宇总配线架之间采用单路12 芯单模光缆进行连接,各栋楼宇内部的配线架之间采用8 芯多模光缆进行连接。系统拓扑图,如图1 所示。
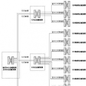
语音与Internet 网的设计为:园区中心总配线架位于A 分区,与C 分区、E 分区的分区总配线架之间采用两路12 芯单模光缆进行连接,各分区总配线架到各区楼宇总配线架之间采用室外大对数电缆进行连接,各栋楼宇内部的配线架之间采用室内大对数电缆进行连接,考虑到园区面积相大,采用室外大对数电缆的量又比较多,容易在雷雨季节受到感应雷的冲击,在分区总配线架与该区楼宇总配线架之间室外大对数电缆的两端设计了带3M 防雷端子的配线架,以保护综合布线系统中的模块以及程控交换机系统设备,这是非常有特色的,且成本不高。系统拓扑图,如图2 所示。
2 综合布线系统施工 一例成功的综合布线系统不光需要前瞻性的设计,施工的好坏也是重要因素。决定综合布线系统施工好坏的因素主要包括四方面:机柜及标签的设计、产品厂商的技术支持、线缆敷设与系统的端接质量(施工队素质)、与安装公司等单位的配合。 2.1 机柜及标签的设计 综合布线系统的施工图一般由系统图和平面布置图组成,布线施工队伍在进驻现场后第一件事情就应该是跟系统设计人员、业主就机柜内布置和标签展开深化设计,依据此设计,施工队伍就能组织施工的先后顺序,保证线缆在水平桥架、垂直桥架内层次分明不交叉,保证系统的美观。 2.2 产品厂商的技术支持 在参与整个综合布线系统工程的单位之中,产品厂商对产品特性最为了解,他们知道如何实施可以使产品的性能发挥到极致,所以整个工程厂商的参与程度直接影响到实施的效果。在该园区综合布线系统的施工过程中,3M 中国公司派驻专门的技术工程师到现场进行指导,前期对施工人员进行了多次辅导,手把手培训模块的端接,指导工人穿线并进行抽查测试,及时发现问题并指导整改,使得整个工程屏蔽6 类线的测试一次性通过率达到95%以上,测试数据相当的好。 2.3 线缆敷设与系统的端接质量(施工队素质) 综合布线系统是技术活不是体力活,施工队伍的素质直接影响到布线的成本和质量。施工队进入现场后,首先需要对线缆敷设进行计算,充分利用每箱线量,减少不能使用的余线数量,从而减少成本。施工队伍要充分了解测试参数的含义以及施工中的诸多环节对测试参数的影响,以便保证在线缆敷设、模块端接的质量。 2.4 与安装公司等单位的配合 综合布线施工的质量还与一些协作单位如安装公司的配合程度有密切关系,很多工程的桥架管线工程由安装公司完成,布管的质量、过路盒盖板的安装都关系到布线的质量。举两个例子,第一,25 的管子本来要敷设两根线缆,但是安装公司在管子90°弯时质量不过关,2 根线缆敷设非常紧,影响测试数据;第二,安装公司在封过路盒盖板时不认真,螺丝将线缆打穿割断,影响线缆使用。所以说在综合布线施工期间,与安装公司等单位的协作是非常重要的。 3 综合布线的管理 随着网络技术的发展,网管人员可以通过一些软件工具做到对网络设备、服务器等的监控和管理,但还会遇到以下问题:①网络出现故障,不能迅速找出故障点所处的物理位置以及整条链路的情况;②网络系统端口经常变更但文档管理跟不上;③网管人员变更后,接手人员工作困难。所以高质量的综合布线系统工程必须与高质量的管理系统进行匹配,网络管理才能变得非常轻松。 该园区信息中心与综合布线系统实施单位配合开发了一套基于SQL SERVER 平台的网络维护管理软件,将综合布线涉及的所有信息包括系统图、机柜图、编号原则、编号位置、电子图纸、测试报告等与网络管理的所有信息与相关人员所处部门进行沟通,当网管人员遇到故障时,不用翻图纸,只需要输入任何一个相关信息,与之相关的图纸与信息点信息可以立刻一目了然。这个网络管理软件大大提高了网管人员的工作效率,彻底解决了网管人员的后顾之忧。 以上是我从三个方面阐述的某园区综合布线系统实施过程中的一些经验,供大家参考。 文| 上海航天局规划设计部 黄海兵 |




